无线遥控门铃套件:适用于大中专学校的学生教学实验,是电子专业的必修课,通信技术、信息技术、机电自动化控制...技能培训(考核)的好教材(材料)。也是中小学生开展第二课堂活动的好教材。 一、产品用途: 1、产品特色:能隔墙遥控,趣味性强。 2、产品用途:门铃或呼叫器。 3、电子小礼品:组装好的产品,赠送老师、同学、家长、亲友……,展示您的学习成果,享受成功和使用的乐趣。
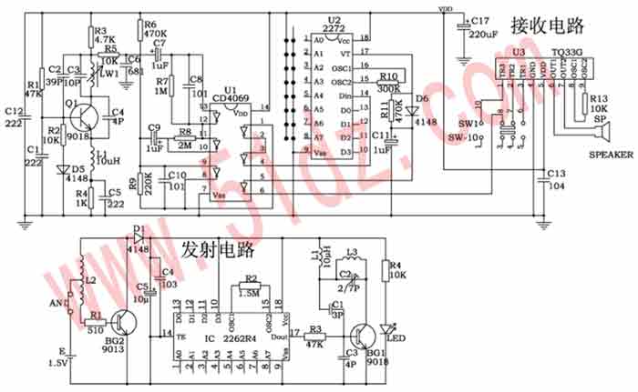
二、工作原理: 1、发射电路:按AN,BG2、L2、R1组成的升压电路把1.5V直流电转换成交流电并升压,D1整流,C5、C4滤波为发射电路提供电源。IC ⒄脚输出一串数字编码信号通过BG1放大后,由L1对外辐射。LED为信号发射指示。 2、接收电路:以Q1为核心的接收电路把电感L1上的无线电信号放大,从集电极输出一脉冲电压,通过C7进入U1放大、整形,U2解码后由⒄脚输入高电平,U1反相由⑥脚输出低电平,触发U3音乐门铃电路,使喇叭发出优美的音乐门铃声。拨动SW1可选择3种不同的音乐声。整机由2节5号电池供电,确保组装安全,本电路采用低功耗设计,确保电池能长时间使用。
套件说明:玻纤印刷电路板2块,所有元件一袋,原理图,印刷电路板图、元件清单,原理制作说明、外壳等等。
原理图如下:

印刷电路板图如下:

制作和调试 元件焊接前经万用表测量,元件焊接位置应准确无误,注意有极性的元件和外形相似的元件。 用万用表笔把U1(4069)⑥和⑦脚短路,或者U2(2272)⒄和⒅脚短路,喇叭都可奏响优美的音乐。拉开发射器和接收器的距离,用无感笔微调发射器上的C2(2/7P)使门铃发声,细调C2使遥控距离最远,调整C2时应一点一点进行,调好不再转动以免损坏元件。 调试前U2(2272)和IC(2262)①—⑧脚应悬空。为使产品之间不互相干扰,调试后的产品应自行编码,注意U2和IC的①—⑧脚的编码应完全一致(接正电源或地或悬空应相对应),如IC②脚接正电源,U2②脚也应接正电源;IC②脚接地,U2②脚也应接地;IC②脚接悬空,U2②脚也应接悬空;依此类推。

查看和发表评论 管理员一般会在8-48小时内回复,会删除无意义的留言以及重复留言,请保证留言标题清晰,内容明确! 1、评论不代表本站观点。 另外,即使是本站原创作品,本站也不保证内容绝对正确。 2、如果您拥有本文版权,并且不想在此处发表,请书面通知本站立即删除并且向您公开道歉! |